萬用表在電接點壓力表檢定中的運用
本文指出把萬用表引用到電接點壓力表的檢定上,利用其二極管/通斷檔的鳴叫功能,使檢定工作直觀,方法準確可靠。
在JJG52— 1999《彈簧管式一般壓力表、壓力真空表 和真空表>〉的檢定規程中,對普通彈簧管壓力表的檢定項 目和方法都作了詳細的規定,對標準器的要求也很明確。 但提到了電接點壓力表的檢定方法時,通過仔細閱讀你 會發現規程中只給了設定點的位置,上限設定在量程的 50%和75%附近兩點,下限設定在量程的25%和50% 附近,并規定了設定點的偏差即設定點的示值(設定值) 與信號切換時壓力值之差的誤差范圍,即在同一設定點 上,壓力表信號接通與斷開時(切換時)的實際壓力值之 差。但對如何實現檢測,以確定其誤差的大小,沒有給出 明確的方法。通過長期的實踐和摸索,我們總結出利用 萬用表上的特定功能,巧妙把萬用表引用到電接點壓力 表的 檢定 上。
首先,我們從電接點壓力表的結構入手,簡單介紹一 下電接點壓力表的特點:
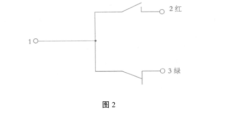
在普通彈簧管壓力表上加裝一套上下限電接點裝 置,即構成電接點壓力表,它能夠在設備達到控制極限壓 力時發出報警信號。如圖1所示,這是直接作用式電接 點壓力表示意圖。電接點壓力表除壓力指針外,另有兩 根上下限控制指針,分別用來控制壓力的上下限值。通 常下限控制指針一般為綠色,上限控制指針為紅色,轉動 安在玻璃蓋外面的旋鈕,可以把兩個控制指針撥動,固定 在所需壓力的刻度位置上。在控制指針上裝有絕緣柱, 分別借助游絲的反力矩與靜觸頭的金屬桿接觸。壓力表 指示指針和控制指針分別裝有觸頭,二觸頭相互絕緣,壓力表外側有電I器接線端子盒,壓力表內角頭 有三艮引線,分別接在電器接線端子盒內。用萬用表分別測量 這三根引線,很容易得出這三根接線之間的相互關系,用 簡圖表示如圖2。


有一個常閉開關和一個常開開關,就 是利用壓力表了解電接點壓力表的結構后,再把電接點壓力表的 工作過程簡單的介紹一下:通過轉動安在玻璃蓋外面的 旋鈕,先將下限指針設定在需要的壓力值上,后將上限指 針設定在需要報警的壓力位置上。當被測介質壓力進入 彈簧管內,在壓力作用下彈簧管自由端產生位移,經齒輪 傳動機構放大后,指針在表盤上指示出壓力值的同時,帶 動電接點裝置的活動觸頭,當超過下限設定的壓力時,壓 力表的指針上機械部分將常閉開關斷開,如圖1中綠燈 熄滅。壓力繼續上升,當壓力超過上限指針設定的值時, 壓力表指針上的機械部分將常開開關閉合,如圖1此時紅燈 被接通電源,紅燈亮,提示壓力已經超過設定上限值,需要采 取措施使壓力下降到上限值以下,這樣才安全。
在了解了上述電接點壓力表的結構和電接點壓力表的 工作過程后,我們采用四位半數字萬用表上二極管檢測導 通時會發出鳴叫的功能,把萬用表引用到電接點壓力表的 檢定中,會嗵過聲音能直觀進行檢定,取得了較好的效果。
具體操作如下,利用萬用表的二極管/通斷鳴叫功能 對接線端子進行簡單的測量,判斷哪兩個端子之間是常 開開關,哪兩個端子之間是常閉開關。將萬用表的檔位 打到二極管/通斷上,現在就以圖2為例,按照圖2萬用表棒分別接在1和3兩個接線端子上,此時,因1和3 力表的觸頭是接通的,萬用表會發出導通的提示鳴叫聲。現在 開始給壓力表加壓,壓力指針向上旋轉,當快接近下限指 針時,改用手輪慢慢的加壓,當把常閉開關斷開的一瞬 間,萬用表的二極管通斷檔位也因開關斷開而停止鳴叫, 此時的壓力值即為下限信號切換時的壓力值。也就是下 限設定點的斷開值。
檢定完下限設定值后,就要檢定上限設定值,現在改 變萬用表表棒的接頭,將表棒接在1和2這兩個接線端 子上。給壓力表繼續加壓,壓力表指針繼續旋轉,當快接 近上限指針時,同樣改用手輪慢慢加壓,當把常開開關接 通的一瞬間,萬用表的二極管通斷檔位也因開關接通而 又開始鳴叫,此時的壓力值即為上限信號切換的壓力值。 也就是上限設定點的接通值。這樣就可以計算出設定的 上下限的壓力值與信號切換時壓力值之差,對照表1,可 以判斷壓力表的設定點偏差合格與否。

此時,大家要注意,表1中提到兩種作用方式,即直 接作用式和磁助直接作用式,兩者的偏差允許值是不同 的,一般在電接點壓力表上都會注明作用的形式,在檢定 時大家要注意看表盤,以免誤判。再做切換差的檢定,壓力表從大于上限指示的壓力開始降壓,同樣快到達 上限設定值時,改用手輪減壓,當萬用表的鳴叫聲一斷, 這就是在上限值時的斷開壓力值。繼續降壓,當接近下 限指針設定的值時,也同樣改為手輪降壓,當萬用表鳴叫 的一瞬間的壓力值,即為接通壓力值。現在我們得到了 上下設定點的接通和斷開的實際壓力值,根據切換差的 定義來計算實際壓力值之差,來確定是否滿足規程的要 求,從而做出壓力表合格與否的判斷(在這里同樣要注意 直接作用式和磁助直接作用式的允許值得區別)。
另外,需要注意的是:由于電接點壓力表需要通電, 不要忘記對電接點壓力表進行絕緣電阻的檢查和確認。 在這里,我們也可以先利用萬用表的二極管/通斷檔,進 行接線端子和外殼的測量,如果萬用表鳴叫,就不再做絕 緣測試,可以避免在絕緣500V測試造成設備的損壞和 對人的傷害。如果萬用表不鳴叫,就可以用500V絕緣 電阻表進行絕緣檢測。
在檢定電接點壓力表的過程中,我們利用萬用表的 二極管/通斷檔的鳴叫功能,把萬用表引用到電接點壓力 表的檢定上,使檢定工作更直觀。經過長期的應用和結 果的驗證,其方法準確可靠,是可行的。
上一篇:輻膜壓力表的校驗和維修


